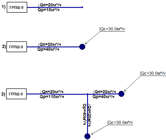
Путевой расход задается на участке газопровода. Чаще всего принимают, что расход от незначительных потребителей равномерно распределяется по длине участка, отбор газа сети принимается равномерным по всей его длине. Количество отбираемого газа заносится в базу данных по участкам поле Путевой расход.
При расчете отдельного участка расход газа на нем определяется как половина от Путевого расхода:

Рисунок 275.
Если в конце участка установлен потребитель с сосредоточенным расходом то расход газа на нем определяется как сумма половины от Путевого расхода и сосредоточенного расхода:

Рисунок 276.
В случае, если этот участок транзитный Расход газа на нем равен сумме всех путевых и сосредоточенных расходов и половины от своего Путевого расхода:

Рисунок 277.

Рисунок 278.